Please note : This help page is not for the latest version of Enterprise Architect. The latest help can be found here.
Connectivity Rule Examples
In an ArcGIS Geometric Network diagram, you can use one or other of the two Connectivity Rule relationships - Edge-Junction or Edge-Edge. These examples illustrate the use of each type.
Edge-Junction Connectivity Rule

- The Connectivity-Rule (Edge-Junction) connector is a UML binary Association connector
- The connection includes one edge element («Point», or «Subtype» with «Point» as parent) and one junction element («Polyline», or «Subtype» with «Polyline» as parent)
- Cardinality can be set from the source and target 'Multiplicity' fields on the connector 'Properties' dialog
- You can set the 'Source Role' or 'Target Role' fields to 'Default' on the connector 'Properties' dialog
- All the elements within this Edge-Junction rule must be held in the «GeometricNetwork» Package
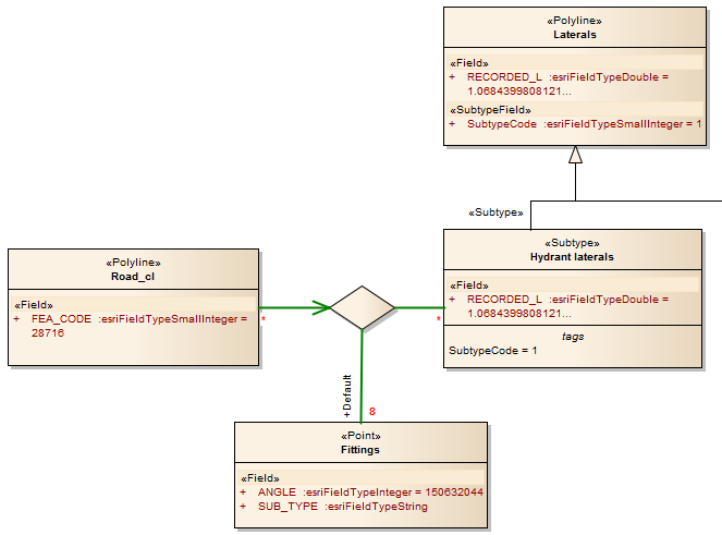
Edge-Edge Connectivity Rule

- The Connectivity-Rule (Edge-Edge) connector is a UML N-ary Association connector
- The connection should include two edge elements («Polyline», or «Subtype» with «Polyline» as parent) and any number of junction elements («Point», or «Subtype» with «Point» as parent)
- It is recommended that you use a Direct Association connector, drawn from one of the edge elements to the N-ary element, to indicate the 'from' Class - in the above diagram, Road_cl is the edge element that is set as the 'from' Class; for the rest of connection, you can use Association connectors to connect the edge or junction element and the N-ary element, drawn either from the edge or junction elements to the N-ary element, or from the N-ary element to the edge or junction elements
- Cardinality can be set from the source or target element 'Multiplicity' fields on the connector 'Properties' dialog; you only need to set the multiplicity of one end of the connector - if both ends are set, only the multiplicity of the target end is used
- You must mark one of the Junction-N-ary connections as Default, using the 'Source Role' or 'Target Role' field on the connector 'Properties' dialog
- All the elements within this Edge-Edge rule must be held in the «GeometricNetwork» Package
Learn more









